DJ64Y、DJ44Y低溫角式截止閥適用于低溫液體貯運設備的管理系統,具有開關靈活、密封可靠的特點,也可用于其他低溫和深冷介質的管理系統。
產品名稱: | 低溫角式截止閥 | 產品型號: | DJ64Y、DJ44Y |
公稱通徑: | DN15~DN300 | 結構形式: | 截止式 |
公稱壓力: | 1.6MPa~16.0MPa | 連接方式: | 法蘭、焊接、螺紋 |
適用溫度: | -29ºC~-196ºC | 驅動方式: | 手輪、傘齒輪 |
閥體材質: | LCB碳鋼、LC3不銹鋼 | 制造標準: | 國標GB、德國DIN、美國API、ANSI |
適用介質: | 液化天然氣、液氮、液氨、乙烯、丙烯、甲烷 | 生產廠家: | 浙江嵐勝閥門有限公司 |

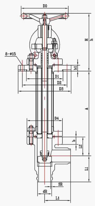
產品型號 | DJ64Y低溫角式截止閥 | 重量 | ||||||||
產品代號 | 通徑 | 尺 寸(mm) | ||||||||
k | h | H1 | H2 | L | D1 | D2 | D0 | |||
433K10AB2A3 | 10 | 35 | 20 | 268 | 260 | 8 | 10 | 14.5 | 65 | 1.4 |
433K15AB2A3 | 15 | 40 | 25 | 268 | 260 | 8 | 15 | 18.5 | 65 | 1.6 |
433K20AB2A3 | 20 | 45 | 30 | 332 | 320 | 8 | 20 | 25.5 | 100 | 2.3 |
433K25AB2A3 | 25 | 50 | 35 | 332 | 320 | 8 | 25 | 32.5 | 100 | 2.5 |
433K32AB2A3 | 32 | 55 | 40 | 400 | 380 | 10 | 32 | 38.5 | 120 | 4.9 |
433K40AB2A3 | 40 | 60 | 50 | 400 | 380 | 10 | 40 | 48.5 | 120 | 5.1 |
433K50AB2A3 | 50 | 80 | 60 | 493 | 470 | 10 | 50 | 57.5 | 160 | 10.4 |
433K65AB2A3 | 65 | 90 | 70 | 493 | 470 | 10 | 65 | 76.5 | 160 | 13.5 |
433K80AB2A3 | 80 | 100 | 80 | 538 | 500 | 15 | 80 | 89.5 | 200 | 23.6 |
433K100AB2A3 | 100 | 110 | 90 | 550 | 510 | 15 | 100 | 108.5 | 240 | 31.1 |

產品型號 | DJ44Y低溫角式截止閥 | 重量 | ||||||||||||
產品代號 | 通徑 | 尺寸(mm) | ||||||||||||
L | H1 | H2 | D | D1 | D2 | D6 | L1 | L2 | Z1-d1 | Z-d | D0 | |||
122K25GB2A3 | 25 | 250-600 | 269 | 244 | 100 | 75 | 142 | 53 | 80 | 62 | 4-10 | 4-12 | 120 | 11.5 |
122K40GB2A3 | 40 | 250-800 | 292 | 272 | 130 | 100 | 160 | 76 | 90 | 90 | 6-14 | 4-14 | 160 | 21.7 |
122K50GB2A3 | 50 | 300-800 | 306 | 282 | 140 | 110 | 165 | 86 | 100 | 100 | 6-14 | 6-14 | 160 | 28.8 |
122K65GB2A3 | 65 | 300-1000 | 342 | 305 | 160 | 130 | 185 | 106 | 115 | 115 | 6-14 | 6-14 | 200 | 34.3 |
122K80GB2A3 | 80 | 300-1000 | 350 | 310 | 185 | 150 | 200 | 121 | 130 | 130 | 6-14 | 6-14 | 200 | 46.5 |
122K100GB2A3 | 100 | 300-1000 | 385 | 340 | 205 | 170 | 225 | 142 | 140 | 140 | 8-14 | 8-18 | 280 | 58.7 |
122K125GB2A3 | 125 | 300-1000 | 390 | 350 | 235 | 200 | 250 | 170 | 145 | 145 | 8-14 | 8-18 | 280 | 69.8 |
122K150GB2A3 | 150 | 300-1000 | 420 | 360 | 260 | 225 | 290 | 194 | 165 | 165 | 8-14 | 10-18 | 320 | 99.2 |
122K200GB2A3 | 200 | 500-1200 | 439 | 374 | 315 | 280 | 340 | 248 | 205 | 205 | 12-14 | 12-18 | 360 | 120 |
122K250GB2A3 | 250 | 500-1200 | 525 | 440 | 370 | 335 | 435 | 300 | 250 | 250 | 12-14 | 16-18 | 400 | 207 |
122K300GB2A3 | 300 | 500-1200 | 535 | 440 | 435 | 395 | 520 | 354 | 270 | 270 | 16-18 | 16-18 | 450 | 252 |
122K350GB2A3 | 350 | 500-1200 | 618 | 498 | 485 | 445 | 550 | 404 | 300 | 300 | 12-18 | 12-22 | 500 | 478 |