H48H截止止回閥按GB/T587-1993標準設計制造,結構合理、密封可靠、性能優良。截止止回多用閥具有截止閥和止回閥雙重功能,屬于一種多用閥,當閥門開啟時閥瓣沿著提升起的閥桿做升降運動,可作為止回閥用,當閥門關閉時閥桿壓緊閥瓣起到截止閥的作用。閥瓣、閥座密封面堆焊鐵基合金或司太立鈷基硬質合金,截止止回多用閥具有耐磨、耐高溫、耐腐蝕、抗擦傷性能好、使用壽命長的特點。截止止回多用閥可適用于船舶、石油、化工、制藥、電力行業等各種工況的水平安裝管路上。
產品名稱: | 截止止回閥 | 產品型號: | HH44X |
公稱通徑: | DN15~DN150 | 結構形式: | 截止式 |
公稱壓力: | 0.6MPa~2.5MPa | 連接方式: | 法蘭 |
適用溫度: | -29ºC~+300ºC | 驅動方式: | 手動 |
閥體材質: | 青銅、鑄鋼 | 標準: | 國標GB、德國DIN、美國API、ANSI |
適用介質: | 海水、淡水、滑油、燃油、蒸汽 | 生產廠家: | 浙江嵐勝閥門有限公司 |
公稱壓力 Nominal Pressure(MPa) | 公稱通徑 Nominal Diameter(am) | 適用介質 Applicable Medium |
0.6 | 15~150 | 海水、淡水、滑油、燃油和 t≤300℃蒸汽 Sea water, Fresh water, Lubricanting oil, Fuel oil, t≤250℃ steam. |
1.0 | 65~150 | |
1.6 | 65~150 | |
2.5 | 15~125 |
零件名稱 Parts Name | 材料 Material | |
名稱 Name | 牌號 Marks | |
閥體、閥蓋、閥盤 Body/Cover/Disc | 鑄鋼或鑄錫青銅 | ZG230-450、ZCuSn10Zn2、 ZCuSn5Pb5Zn5 |
閥桿 Stem | 不銹鋼或鋁青銅 | 2Cr13、CuA19Mn2 |

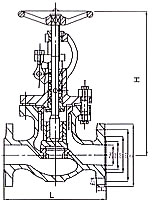
公稱 壓力 PN (MPa) | 公稱 通徑 DN (mm) | 結構尺寸 | 壁厚 Thickness | 法蘭 Flange | 螺栓 | 手輪 | 升程 | 參考重量 Weight(kg) | |||||||||||
L | H≈ | H1 | |||||||||||||||||
A型 | B型 | A型 | B型 | B型 | D | D1 | D2 | d0 | b | n個 | Th | Do | S | A型 | B型 | ||||
1.0 | 65 | 290 | 115 | 309 | 275 | 115 | 6 | 155 | 123 | 104 | 15 | 14 | 6 | M14 | 140 | 12 | 17 | 14.6 | 12.6 |
80 | 310 | 125 | 345 | 298 | 125 | 6 | 170 | 138 | 118 | 15 | 14 | 8 | M14 | 160 | 14 | 20 | 18.9 | 17.1 | |
100 | 350 | 150 | 374 | 325 | 135 | 6 | 190 | 158 | 138 | 15 | 14 | 8 | M14 | 180 | 14 | 25 | 28.1 | 23.2 | |
125 | 400 | 175 | 426 | 372 | 155 | 7 | 215 | 183 | 164 | 15 | 14 | 10 | M14 | 200 | 17 | 32 | 38.0 | 35.2 | |
150 | 480 | 180 | 487 | 415 | 160 | 7 | 240 | 208 | 190 | 15 | 14 | 12 | M14 | 200 | 17 | 38 | 55.8 | 47.9 | |
1.6 | 125 | 400 | 175 | 465 | 405 | 155 | 7 | 225 | 187 | 168 | 17 | 17 | 10 | M16 | 250 | 22 | 32 | 53.3 | 45.1 |
150 | 480 | 180 | 524 | 457 | 160 | 8 | 255 | 217 | 196 | 17 | 19 | 12 | M16 | 280 | 24 | 38 | 62.6 | 58.3 | |
2.5 | 20 | 150 | 75 | 217 | 203 | 75 | 5 | 95 | 68 | 48 | 13 | 12 | 4 | M12 | 80 | 8 | 7 | 4.6 | 4.4 |
25 | 160 | 80 | 217 | 203 | 80 | 5 | 105 | 73 | 56 | 13 | 13 | 4 | M12 | 80 | 8 | 7 | 5.1 | 5.O | |
32 | 180 | 85 | 236 | 216 | 85 | 5 | 115 | 83 | 64 | 15 | 13 | 6 | M14 | 100 | 9 | 9 | 6.3 | 6.3 | |
40 | 200 | 90 | 260 | 236 | 90 | 5 | 125 | 93 | 74 | 15 | 14 | 6 | M14 | 120 | 11 | 11 | 8.5 | 7.7 | |
50 | 230 | 95 | 288 | 258 | 95 | 6 | 135 | 103 | 84 | 15 | 14 | 6 | M14 | 140 | 12 | 14 | 10.9 | 10.3 | |
65 | 290 | 115 | 334 | 301 | 115 | 7 | 170 | 132 | 110 | 17 | 17 | 8 | M16 | 160 | 14 | 17 | 17.9 | 15.9 | |
80 | 310 | 125 | 362 | 321 | 125 | 7 | 185 | 147 | 126 | 17 | 19 | 8 | M16 | 200 | 17 | 20 | 25.4 | 23.5 | |
100 | 350 | 150 | 427 | 378 | 135 | 8 | 205 | 167 | 146 | 17 | 19 | 10 | M16 | 250 | 22 | 25 | 37.6 | 32.8 | |
125 | 400 | 175 | 493 | 433 | 155 | 9 | 240 | 196 | 172 | 21 | 21 | 10 | M20 | 280 | 24 | 32 | 65.4 | 52.6 | |
公稱 壓力 PN (MPa) | 公稱 通徑 DN (mm) | 結構尺寸 | 壁厚 Thickness | 法蘭 Flange | 螺栓 | 手輪 | 升程 Lift Range m | 參考重量 Weight(kg) | |||||||||||
L | H≈ | H1 | |||||||||||||||||
AS型 | BS型 | AS型 | BS型 | BS型 | D | D1 | D2 | d0 | b | n個 | Th | Do | S | AS型 | BS型 | ||||
0.6 | 15 | 130 | 90 | 217 | 203 | 90 | 4 | 80 | 55 | 40 | 11 | 12 | 4 | M10 | 80 | 8 | 7 | 3.9 | 3.8 |
20 | 150 | 95 | 217 | 203 | 95 | 4 | 90 | 65 | 50 | 11 | 12 | 4 | M10 | 80 | 8 | 7 | 4.4 | 4.3 | |
25 | 160 | 100 | 217 | 203 | 100 | 4 | 100 | 75 | 60 | 11 | 14 | 4 | M10 | 80 | 8 | 7 | 4.8 | 4.9 | |
32 | 180 | 105 | 236 | 216 | 105 | 5 | 120 | 90 | 70 | 14 | 15 | 4 | M12 | 100 | 9 | 9 | 6.7 | 6.5 | |
40 | 200 | 115 | 260 | 236 | 115 | 5 | 130 | 100 | 80 | 14 | 16 | 4 | M12 | 120 | 11 | 11 | 8 | 8.2 | |
50 | 230 | 125 | 288 | 258 | 125 | 5 | 140 | 110 | 90 | 14 | 17 | 4 | M12 | 140 | 12 | 14 | 11.5 | 12.5 | |
65 | 290 | 145 | 310 | 275 | 145 | 6 | 160 | 130 | 110 | 14 | 17 | 4 | M12 | 140 | 12 | 17 | 15.2 | 13.8 | |
80 | 310 | 155 | 345 | 298 | 155 | 6 | 190 | 150 | 128 | 18 | 19 | 4 | M16 | 160 | 14 | 20 | 22 | 21.2 | |
100 | 350 | 175 | 374 | 325 | 175 | 6 | 210 | 170 | 148 | 18 | 20 | 4 | M16 | 180 | 14 | 25 | 32.1 | 27.8 | |
125 | 400 | 200 | 426 | 366 | 200 | 7 | 240 | 200 | 178 | 18 | 20 | 8 | M16 | 200 | 17 | 32 | 43.2 | 41.5 | |
150 | 480 | 225 | 487 | 415 | 225 | 7 | 265 | 225 | 202 | 18 | 20 | 8 | M16 | 200 | 17 | 38 | 63.1 | 57.8 | |
1.6 | 65 | 290 | 145 | 334 | 301 | 145 | 6 | 185 | 145 | 122 | 18 | 17 | 4 | M16 | 160 | 14 | 19 | 20.5 | 19.2 |
80 | 310 | 155 | 366 | 321 | 155 | 6 | 200 | 160 | 133 | 18 | 19 | 8 | M16 | 200 | 17 | 20 | 28.3 | 27.2 | |
100 | 350 | 175 | 427 | 378 | 175 | 6 | 220 | 180 | 158 | 18 | 20 | 8 | M16 | 250 | 22 | 25 | 45.3 | 39.5 | |
125 | 400 | 200 | 465 | 405 | 200 | 7 | 250 | 210 | 184 | 18 | 22 | 8 | M16 | 250 | 22 | 32 | 57 | 51.3 | |
150 | 480 | 225 | 524 | 457 | 225 | 8 | 285 | 240 | 212 | 22 | 22 | 8 | M20 | 280 | 24 | 38 | 69 | 68.9 | |
2.5 | 15 | 130 | 90 | 217 | 203 | 90 | 5 | 95 | 65 | 47 | 14 | 12 | 4 | M12 | 80 | 8 | 7 | 5.3 | 5 |
20 | 150 | 95 | 217 | 203 | 95 | 5 | 105 | 75 | 58 | 14 | 12 | 4 | M12 | 80 | 8 | 7 | 5.8 | 5.5 | |
25 | 160 | 100 | 217 | 203 | 100 | 5 | 115 | 85 | 68 | 14 | 14 | 4 | M12 | 80 | 8 | 7 | 6.1 | 6.4 | |
32 | 180 | 105 | 236 | 216 | 105 | 5 | 140 | 100 | 78 | 18 | 15 | 4 | M16 | 100 | 9 | 9 | 8.6 | 8.4 | |
40 | 200 | 115 | 260 | 236 | 115 | 5 | 150 | 110 | 88 | 18 | 16 | 4 | M16 | 120 | 11 | 11 | 10.6 | 11.2 | |
50 | 230 | 125 | 288 | 258 | 125 | 6 | 165 | 125 | 102 | 18 | 17 | 4 | M16 | 140 | 12 | 14 | 14.2 | 14 | |
65 | 290 | 145 | 334 | 301 | 145 | 7 | 185 | 145 | 122 | 18 | 17 | 8 | M16 | 160 | 14 | 19 | 20.7 | 19.4 | |
80 | 310 | 155 | 362 | 321 | 155 | 7 | 200 | 160 | 133 | 18 | 19 | 8 | M16 | 200 | 17 | 20 | 28.5 | 27.4 | |
100 | 350 | 175 | 427 | 378 | 175 | 8 | 235 | 190 | 158 | 22 | 20 | 8 | M20 | 250 | 22 | 25 | 45 8 | 40 | |
125 | 400 | 200 | 493 | 433 | 200 | 9 | 270 | 220 | 184 | 26 | 26 | 8 | M24 | 280 | 24 | 32 | 75 5 | 61.6 | |